|
1 概述
居民小區的電費收取方式目前主要包括兩種,一種是業主直接向供電部門的交費網點交費,適用于已安裝了一戶一表的小區。一種是業主交費給物業公司,由物業公司統一向供電部門交費,適用于全小區使用一塊總表,各家再安裝分表的小區。“一戶一表”是居民小區供電方式的趨勢,但由于“一戶一表”改造工程涉及到線路和變壓器的更新擴容,以及改造資金的承擔問題,目前還未實現全覆蓋率。本文所述系統主要適用于未實行“一戶一表”改造的居民小區的電能統計與收費。
2 居民小區電表配置
對于未改造的居民小區,電力公司收費實行總表計費方式,即將一塊總表安裝到小區的供電電源點,然后由電力公司查收總表的電費,各戶的電費就由物業公司代為收取。物業公司為了獲取各戶的用電情況,目前普遍的做法就是為各戶安裝分戶計量儀表并安排若干電工進行抄表和日常的維護。由于分戶儀表數量較多,物業必須配置相當數量的電工,又因為是人工抄表和核算,再加上偷漏電的情況,以及公用部分的分攤等問題,導致物業與業主之間因為電費事宜經常有矛盾產生。
居民小區物業電能收費系統通過在各用電點配置智能儀表,并運用后臺管理軟件,致在減輕物業公司工作量的同時使各業主能夠隨時查詢各自的用電情況,做到明明白白用電和交費。
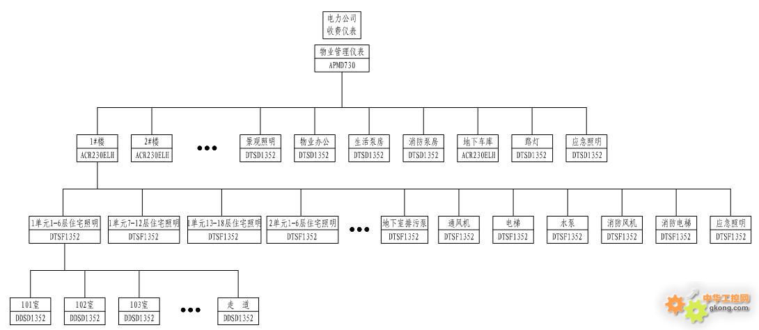
各用電點儀表按照分層分類配置的原則,使業主用電與公用部分用電分開計量,總進線處與各分支配電都有儀表計量,便于用電情況的核實。具體配置方案見圖一。

圖一 居民小區電能計量儀表配置方案
1)進線配置
在小區的供電電源點配置ˎ̥>APMD730智能儀表作為物業公司的管理儀表。ˎ̥>APMD730智能儀表可檢測三相電流、電壓、有功功率、無功功率、功率因數、視在功率、電網頻率、有功電能、無功電能、ˎ̥>2-31次分次諧波、總諧波含量、電壓波峰系數、電話波形因子、電流ˎ̥>K系數、電壓電流不平衡度、峰值電壓、電壓電流序量、波形跟蹤顯示、復費率電能統計、最大需量記錄、ˎ̥>SOE事件記錄。ˎ̥>APMD730儀表可與安裝在邊上的電力公司收費電表進行電量比對的同時檢測供電電能質量,保障小區內用電的可靠性。
2)業主用電回路配置
業主用電回路儀表按三層配置,第一層在每幢樓的進線處配置ˎ̥>ACR230ELH智能儀表。ˎ̥>ACR230ELH智能儀表可檢測三相電流、電壓、有功功率、無功功率、功率因數、視在功率、電網頻率、有功電能、無功電能、ˎ̥>2-31次分次諧波、總諧波含量、電壓波峰系數、電話波形因子、電流ˎ̥>K系數、電壓電流不平衡度、電壓電流序量、復費率電能統計、ˎ̥>SOE事件記錄。可記錄整幢樓的用電情況,并可檢測該幢樓的用電質量。第二層按單元配置儀表,每個單元分別計量,如果各個單元的樓層數較多,可在ˎ̥>1個單元內設置幾臺儀表計量。如上圖,每個單元配置ˎ̥>3臺ˎ̥>DTSF1352電能計量儀表,ˎ̥>DTSF1352儀表可檢測三相電流、電壓、有功電能,便于統計相應樓層數的業主照明用電總量。第三層按戶計量,每戶業主分別安裝一臺ˎ̥>DDSD1352計量儀表,ˎ̥>DDSD1352儀表可檢測單相電流、電壓、有功功率、無功功率、視在功率、功率因數、電網頻率、有功電能,可直觀顯示出各戶業主的用電情況,為業主繳納電費提供依據。
3) 公用設施用電配置
公用設施按照照明、物業辦公、泵房、電梯、消防等用途,分別配置ˎ̥>DTSD1352多功能電能計量儀表進行單獨計費,ˎ̥>DTSD1352儀表可檢測三相電流、電壓、有功功率、無功功率、功率因數、視在功率、電網頻率、有功電能、無功電能,便于物業對相應用電設施按實際使用人按戶據實平均分攤費用。
3 居民小區物業電能收費系統功能界面
3.1 小區耗能主頁面

在小區物業電能收費主頁面上,物業管理人員可以了解當天整個小區的用電情況,并與昨日進行比較,即時發現用電的不合理情況,小區用電主要區域的用電用折線圖表示。
3.2 小區單戶能耗統計

小區業主可以登錄系統查詢每個月的用電歷史記錄及消耗金額,系統以日歷的形式展現用電記錄,一目了然,同時以柱狀圖的形式顯示業主的月用電趨勢。
3.3 小區分戶

小區物業管理人員可以通過系統自動統計每個業主的用電情況,并按建筑單元自動歸類匯總,統計記錄業主的繳費記錄,幫助物業進行收費。
3.4 小區區域用電統計

系統自動匯總指定時間段內主要用電區域的用電量,并以餅圖形式顯示,當點擊某個重點區域后,系統將進一步展開該區域用電的明細,使物業能清楚了解整個小區的用電情況。
4 居民小區物業電能收費系統報價方案
|
編號 |
名稱 |
型號 |
數量 |
單價 |
小計 |
說明 |
|
1 |
電能質量分析儀 |
APMD730 |
1 |
4,500.00 |
4,500.00 |
與供電局總表核對,同時監測與確保供電質量 |
|
2 |
電能質量分析儀 |
ACR23OELH |
10 |
2,400.00 |
24,000.00 |
各樓總表,按1#~10#樓計算 |
|
3 |
多功能電能計量儀表 |
DTSD1352 |
7 |
900.00 |
6,300.00 |
景觀照明、路燈等公共用電 |
|
4 |
三相電能計量儀表 |
DTSF1352 |
60 |
600.00 |
36,000.00 |
每幢樓兩個單元,18層,每6層一個配電回路 |
|
5 |
三相電能計量儀表 |
DTSF1352 |
70 |
600.00 |
42,000.00 |
每幢樓的通風機、電梯、應急照明等公共用電 |
|
6 |
單相電能計量儀表 |
DDSD1352 |
1800 |
350.00 |
630,000.00 |
每戶計量,按1#~10#樓計算 |
|
7 |
通訊線纜 |
RVVSP2×0.75 |
2000 |
3.50 |
7,000.00 |
所有儀表均集中安裝于變電所低壓進出線柜 |
|
8 |
數據采集器 |
Anet-Lx8 |
2 |
5,500.00 |
11,000.00 |
數據采集器安裝于變電所配置的數據采集箱內 |
|
9 |
電能管理主機 |
工作站 |
1 |
6,000.00 |
6,000.00 |
可選聯想/HP/DELL等知名品牌,確保穩定運行 |
|
10 |
打印機 |
激光/針式打印機 |
1 |
2,000.00 |
2,000.00 |
用于電能報表或單據打印 |
|
11 |
電能管理系統軟件 |
Acrel-3000 |
1 |
30,000.00 |
30,000.00 |
人機交互,自動采集并以報表或其他形式展示 |
|
12 |
其他輔助設備 |
機柜、隔離器等 |
1 |
10,000.00 |
10,000.00 |
確保系統穩定運行的其他輔助設備或元件 |
|
|
總 計 |
|
|
|
808,800.00 |
|
5 結語
居民小區物業電能收費系統可增強物業公司電能統計的準確率,并提高工作效率,是一套切實可行的用戶端的管理系統。
|