概述 |
NHR1100系列簡易型單回路數字顯示控制儀采用模塊化結構方案,結構簡單、操作方便、性價比高,適用于塑料、食品、包裝機械等行業。 單路輸入,雙屏LED數碼顯示。 具備33種信號輸入功能,可任意選擇輸入信號類型,測量精度為0.3%。 熱電阻\熱電偶信號分辨率可切換:1℃或0.1℃。 具備上下限報警功能,帶LED報警燈指示。 具有電壓、電流變送輸出信號可選。 支持RS485串行接口,采用標準MODBUS RTU通訊協議。 帶DC24V饋電輸出,為現場變送器配電。 輸入、輸出、電源、通訊相互之間采用光電隔離技術。 具備多種外形尺寸及樣式供用戶選擇。 參數設定密碼鎖定,參數設置斷電永久保存。 |
| |
儀表面板 |
 |
 |
 |
 |
 |
| 160*80mm(A型) |
80*160mm(B型) |
96*96mm(C型) |
96*48mm(D型) |
48*96mm(E型) |
 |
 |
 |
| 72*72mm(F型) |
48*48mm(H型) | |
參數功能 |
|
|
| 注:以上參數為儀表全部參數,如果不是全功能儀表,則未選功能所對應的參數將不予顯示。 |
| |
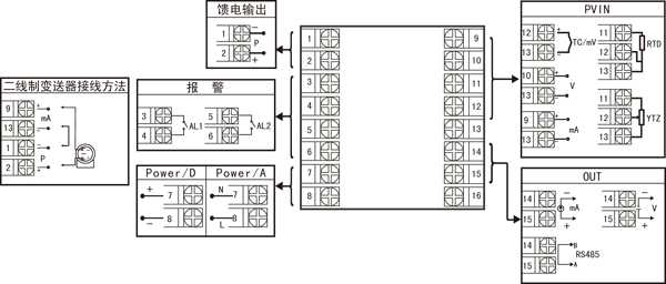
儀表接線圖 |
 |
規格尺寸為A、B、C、D、E型接線圖 注:橫豎式儀表后蓋接線端子方向不一樣,見示意圖1。 |
 圖一
| |
| |
|
 規格尺寸為F型接線圖
|
| |
 規格尺寸為H型接線圖 |
| ★ 注:上述接線圖中在同一組端子標有不同功能的,只能選擇其中一種功能。如RS485通訊功能和變送輸出功能在同一組OUT接線端子上,只能選擇一種。 |
| |
儀表選型 |
NHR-1100□-□-□/□/□( )-□-( ) ① ② ③ ④ ⑤ ⑥ ⑦ |
| ①規格尺寸 |
②輸入分度號 |
| 代碼 |
寬*高*深 |
代碼 |
分度號(測量范圍) |
A B C D E F H |
160*80*110mm(橫式) 80*160*110mm(豎式) 96*96*110mm(方式) 96*48*110mm(橫式) 48*96*110mm(豎式) 72*72*110mm(方式) 48*48*110mm(方式) |
00 01 02 03 04 05 06 07 08 09 10 11 12 13 14 15 16 17 18 19 20 21 22 23 24 25 26 27 28 29 30 31 32 33 34 35 55 |
熱電偶B(400~1800℃) 熱電偶S(0~1600℃) 熱電偶K(0~1300℃) 熱電偶E分度(0~1000℃) 熱電偶T分度(-200.0~400.0℃) 熱電偶J分度(0~1200℃) 熱電偶R分度(0~1600℃) 熱電偶N分度(0~1300℃) 熱電偶F2分度(700~2000℃) 熱電偶Wre3-25分度(0~2300℃) 熱電偶Wre5-26分度(0~2300℃) 熱電阻CU50(-50.0~150.0℃) 熱電阻CU53(-50.0~150.0℃) 熱電阻CU100(-50.0~150.0℃) 熱電阻PT100(-200.0~650.0℃) 熱電阻BA1(-200.0.0~600.0℃) 熱電阻BA2(-200.0~600.0℃) 線性電阻0~500Ω(-1999~9999) 遠傳電阻0-350Ω (-1999~9999) 遠傳電阻30-350Ω (-1999~9999) 0~20mV (-1999~9999) 0~40mV (-1999~9999) 0~100mV (-1999~9999) 內部保留 內部保留 0~20mA (-1999~9999) 0~10mA (-1999~9999) 4~20mA (-1999~9999) 0~5V (-1999~9999) 1~5V (-1999~9999) 內部保留 0~10V (-1999~9999)(不可切換) 0~10mA開方 (-1999~9999) 4~20mA開方 (-1999~9999) 0~5V開方 (-1999~9999) 1~5V開方 (-1999~9999) 全切換 |
| ③輸出(OUT) |
| 代碼 |
輸出類型(負載電阻RL) |
X 0 1 2 3 4 5 D1 |
無輸出 4-20mA(RL≤600Ω) 1-5V(RL≥250KΩ) 0-10mA(RL≤1.2Ω) 0-5V(RL≥250KΩ) 0-20mA(RL≤600Ω) 0-10V(RL≥4KΩ) RS-485通迅接口(Modbus) |
| ④報警(繼電器觸點輸出) |
| 代碼 |
報警限數 |
X 1 2 |
無輸出 1限報警 2限報警 |
| ⑤饋電輸出 |
| 代碼 |
饋電輸出(輸出電壓) |
X P |
無輸出 饋電輸出 如“P(24)”表示饋電輸出24V。 |
| ⑥供電電源 |
| 代碼 |
電壓范圍 |
A D |
AC/DC100~240V(AC/50-60Hz) DC 20~29V |
| ⑦備注 |
| 無備注可省略 | |
| 備注: |
1、選型時請根據接線圖來選擇功能,由于尺寸小的儀表接線端子少帶不了全功能,有的功能在同組端子上只能選擇其中一種功能。 2、在寫型號時必須完整,沒有選到的功能項不能省略,必須用“X”補上。 例1:NHR-1100A-02-0/2/P(24)-A 例2:NHR-1100C-27-0/X/X-D |